Texas Instruments UCC24630 Synchroner Gleichrichter-Controller
Der synchrone Gleichrichter-Controller UCC24630 von Texas Instruments ist ein Hochleistungs-Controller und Treiber für N-Kanal-MOSFET-Netzgeräte, die für sekundärseitige Synchrongleichrichterschaltung (SR) verwendet werden. Die Kombination aus einer Steuereinheit und MOSFET emuliert einen nahezu idealen Diodengleichrichter. Diese Lösung reduziert direkt die Verlustleistung des Gleichrichters. Es reduziert auch primärseitige Verluste durch Compoundieren von Wirkungsgradverstärkungen. Durch Verwendung eines Voltsekunden ausgleichenden Steuerverfahrens eignet sich die UCC24630 ideal für Flyback-Stromversorgungen. Dies gilt insbesondere für breite Ausgangsspannungsbereiche, da die Vorrichtung nicht direkt mit dem MOSFET-Drain verbunden ist. Der breite VDD-Betriebsbereich, der breite Programmierbereich der VPC-Spannung und die Austastzeit ermöglichen den Einsatz in einer Vielzahl von Sperrwandler-Designs.Merkmale
- Secondary-side SR controller optimized for 5V to 24V flyback systems
- Operating frequency Up to 200kHz
- Volt-second balance SR on-time control
- Minimize effect of MOSFET device and layout inductance
- CCM operation compatibility
- Compatible with PSR and SSR control
- Auto low-power detect and 110µA standby mode current
- Wide VDD range from 3.6V to 28V
- Rail-to-rail gate driver with 13V clamp
- Open and short pin fault protection
Applikationen
- 5V to 24V output flyback and forward converters
- USB-PD adapters and chargers with Type-C connector
- Chargers for smartphones and tablets
- Notebook and ultrabook adapters
- High efficiency auxiliary power in server, desktop, and appliances
- Industrial and medical SMPS
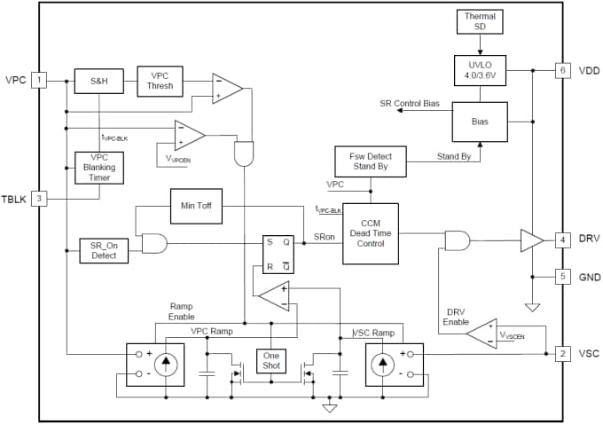
Functional Block Diagram
UCC24630EVM-636 Evaluation Module (EVM)
Texas Instruments UCC24630EVM-636 Evaluation Module (EVM) is designed to help evaluate the UCC24630 Synchronous Rectification Controller. This evaluation module is a high efficiency 65W AC/DC design using the UCC24630 Synchronous Rectification Controller. It is used as a Universal input (85VAC to 265VAC) to 19.5V @ 3.33A output. This exceeds CoC-5 Tier2 and DOE Level VI performance requirements for external power supplies.
Veröffentlichungsdatum: 2015-04-23
| Aktualisiert: 2022-03-11
