STMicroelectronics LED6000 Monolithische Abwärts-Schaltregler
Die monolithischen Abwärts-Schaltregler LED6000 von STMicroelectronics sind so konzipiert, dass sie bis zu 3 A Gleichstrom für Hochleistungs-LEDs antreiben. Der typ. 250 mV RMESS Spannungsabfall verbessert den Wirkungsgrad. Das digitale Dimmen wird durch das Antreiben des dedizierten DIM-Pins realisiert. Die einstellbare Strombegrenzung, die für die Auswahl des Induktivitäts-RMS-Stroms in Übereinstimmung mit dem Nennausgangs-LED-Strom ausgelegt ist sowie die Einstellbarkeit der Schaltfrequenz erlauben eine kompakte Größe der Applikation. Der VBIAS-Pin verfügt über eine eingebettete Umschaltung, die den Wirkungsgrad bei geringer Last maximiert. Mehrere Bauteile können durch den Austausch des SYNC-Pins synchronisiert werden, um das Rauschen in geräuscharmen Applikationen zu vermeiden und den Eingangsstrom-RMS-Wert zu reduzieren. Die Einheit ist vollständig gegen Übertemperatur, Überstrom und Ausgangs-Kurzschlüsse geschützt. Der LED6000 ist in einem HTSSOP16 Exposed-Pad-Gehäuse untergebracht.Merkmale
- Bis zu 3 A DC-Ausgangsstrom
- 4,5 V bis 61 V Betriebseingangsspannung
- RDSON = 250 mΩ typ.
- Einstellbare fSW (250 kHz - 1,5 MHz)
- Dimmfunktion mit dediziertem Pin
- Niedrige IQ-Abschaltung (typ. 10 μA von VIN )
- Niedriger IQ-Betrieb (typ. 2,4 mA)
- ± 3 % Ausgangsstromgenauigkeit
- Synchronisierung
- Dedizierter Freigabekontakt
- Einstellbare Sanftanlauf-Zeit
- Anpassbare Strombegrenzung
- Betrieb mit geringem Ausfall (max. 12 μs )
- VBIAS verbessert den Wirkungsgrad bei leichter Last
- Sequentialisierung der Ausgangsspannung
- Automatische Wiederherstellung bei thermischem Shutdown
- MLCC-Ausgangskondensator
Applikationen
- HB LED-Treiber-Applikationen
- Halogenlampen-Ersatz
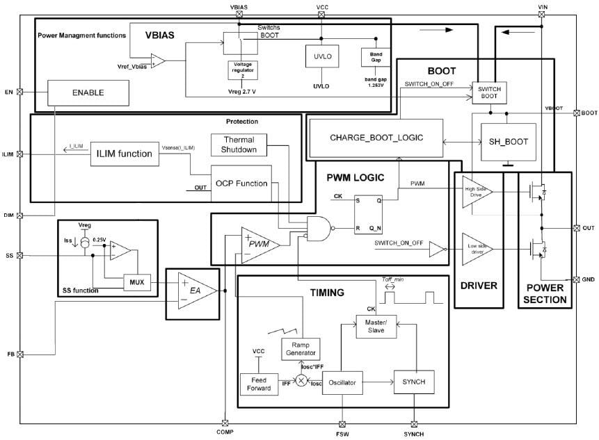
Blockdiagramm
Veröffentlichungsdatum: 2017-04-03
| Aktualisiert: 2022-04-26
