Analog Devices Inc. EVAL-CN0560-FMCZ Evaluierungsboard
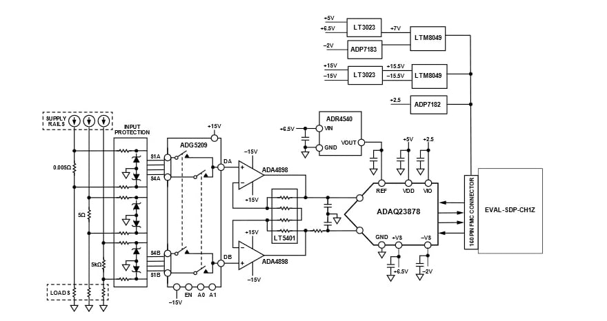
Das Evaluierungsboard EVAL-CN0560-FMCZ von Analog Devices Inc. bietet eine hochgenaue Messung von drei Strombereichen mit einer Kombination aus Nebenwiderständen und On-Board-Verstärkern, welche die ADAQ23878 18-Bit-Präzisions- µ-Module® - Datenerfassungslösung mit 15 mS/s antreiben. Die ADI ADAQ23878 µ-Modullösung verkürzt den Entwicklungszyklus von Präzisionsmesssystemen. Diese Lösung erreicht dies durch die Übertragung der Designlast der Auswahl, Optimierung und des Layouts von Komponenten vom Designer auf das Bauteil.Das Evaluierungsboard EVAL-CN0560-FMCZ wird über einen 160-Pin-Steckverbinder mit dem Hochgeschwindigkeits-Systemdemonstrationsplattform-Board SDP-H1 (EVAL-SDP-CH1Z) verbunden.
Erforderliche Ausrüstung
- CN0560 Schaltungs-Evaluierungsboard (EVAL-CN0560-FMCZ)
- SDP-H1 (EVAL-SDP-CH1Z) Systemdemonstrationsplattform-Board
- Stromquelle
- Standard-USB-A-zu-Mini-B-USB
- DC-Labornetzteil
Software
- ACE
- EVAL-CN0560-FMCZ ACE-Plug-in
- SDP-H1 Treiber
Weitere Ressourcen
VEREINFACHTES BLOCKDIAGRAMM
DYNAMISCHE LEISTUNGSEINSTELLUNG
Veröffentlichungsdatum: 2022-07-26
| Aktualisiert: 2025-03-25
